2025年11月17日
深视智能2025年11月14日
配天机器人2025年11月14日
TE2025年11月14日
西门子2025年11月14日
蔡司工业
2025年11月13日
埃尔森
2025年11月10日
BBS
2025年11月07日
劳易测
2025年11月06日
和利时
2025年11月14日
威图
2025年11月14日
TE
2025年11月14日
KUKA
2025年11月14日
先导智能
2025年11月14日
TDK
1 引言
集合式电容器在总装配完成后,需对其注入变压器油或十二烷基苯作为绝缘和散热用液体介质,为保证集合式电容器焊缝及装配部位的密封性,我厂目前利用充氮加压或充油加压检漏方式进行密封性试验。
原有的集合式电容器用储油罐没有配备真空系统,经过净化的液体介质只能在大气状态下传送、贮存、注油,易吸气、吸潮。充氮试漏系统简陋,须重新装接;没有配备液位指示和报警功能,经常发生溢油现象。浪费大量人力、物力,工作环境较差,生产周期较长。
集合式电容器注油加压试漏系统的配置,可在生产现场对经过净化的液体介质进行长期连续无人值守的真空状态下贮存,需要时注入集合式电容器,并用充氮气加压或充油加压检漏方式进行密封性试验。该系统与净油系统组合,可对该注油加压试漏系统储油罐中的液体介质或集合式电容器中的油进行连续循环再净化。
2 集合式电容器注油加压试漏系统的设计特点
2.1 根据现有集合式电容器的结构特点、技术要求和以后的发展方向,以及现有净油机的功能,首先提出集合式电容器注油加压试漏系统的基本功能。
2.1.1 配套储油罐的容积为6m3,承受最高真空度为5Pa,承受最大气压为0.4MPa;
2.1.2 系统工作压力范围为133Pa~0.116MPa;
2.1.3 系统可自动在真空度为133~666Pa范围内贮存液体介质;
2.1.4 系统可在0.012~0.116MPa压力范围内向产品充氮加压试漏;
2.1.5 系统具备低油位、高油位、压力临界等指示、报警功能;
2.1.6 系统与净油机相连接,可对系统储油罐中的液体介质或集合式电容器中的油进行再净化。
2.1.7 在系统排油管装接四个分管,可对四台产品同时注油试漏。在氮气进气管装接四个分管,可用四个氮气瓶同时对系统充氮。
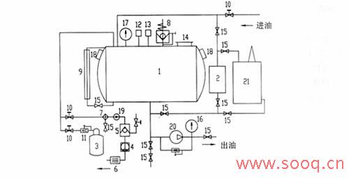
2.2 依据集合式电容器注油加压试漏系统应具备的基本功能,编制系统可实现的工艺流程见图1。
2.2.1 将电源切换到“真空”挡,首先开启真空机组,对储油罐抽真空,进油电磁阀自动开启。真空度达到133Pa时,真空机组自动关闭,真空度降到666Pa时,真空机组自动开启,保证储油罐在真空度为133~666Pa真空状态下;
2.2.2 油处理中心向储油罐加油时,达到高油位时,指示灯亮并报警,并自动关闭进油电磁阀;
2.2.3 从取油样口提取油样,送试,合格后,在真空度为133~666Pa真空状态下贮存;如不合格,可使用净油机进行再净化,直至合格,然后在真空度为133~666Pa真空状态下贮存;
2.2.4 需向产品注油时,将电源切换到“注油”挡,自动开启进氮气电磁阀,向储油罐充氮加压,压力达到设定值时,指示灯亮并报警,并自动关闭进氮气电磁阀(也可直接利用系统专用泵在真空条件下将油注入产品);
2.2.5 接好产品与系统的输油软管,向产品注油,储油罐压力降到0.012MPa时,自动开启进氮气电磁阀,向储油罐充氮加压,使储油罐压力保持在0.012~0.116MPa,注满油后,继续向产品加油压,压力至0.116MPa,停止注油泵,关闭注油球阀,观察产品密封部位,检查其密封性;


2.2.8 依据集合式电容器注油加压试漏系统应具备的基本功能和可实现的工艺流程,绘制系统原理图,见图2。
2.2.9 本套系统在与产品进油管连接后,只需操作两个开关即可实现以上所有功能。
3关键部件的选择
3.1 为保证储油罐的基本功能,罐壁选用10mm厚的普通钢板,焊缝为双面连续焊,保证焊缝强度和密封性能,内表面进行防锈处理。储油罐具备入口、视察窗和油位显示等功能。
3.2 根据储油罐的使用情况,配备的真空机组为:主泵用ZJ70罗茨泵,前级泵配2X-15A
旋片泵。
3.3 为使真空机组能自动开启和关闭,在罗茨泵和前级泵之间的真空管道上装备电磁差压阀,当真空机组停机时,电磁差压阀自动关闭,使储油罐保空,同时向前级泵泵腔充入空气,以便下次真空机组能自动开启。
3.4 电阻真空计附带有真空度高、低限设置,配合真空机组在PLC编程控制器的控制下按制定的程序自动作业。
3.5> 与真空系统相连的管道上阀门选用进口球阀或真空阀。


4 本套系统的应用效果
4.1 由于系统集成自动化程度较高,操作非常方便,只需控制两个开关,即可实现本系统所有功能。经过简单培训,作业人员就可熟练操作。