info
西门子:电池白皮书
行业动态
MORE...
应用案例
MORE...
技术前沿
MORE...
当前位置:首页 行业资讯 正文
轿车车身螺柱焊
转载 :  zaoche168.com   2009年03月10日

螺柱焊比凸焊有较高的效率。目前,为较好地防锈防腐蚀,轿车车身多采用镀锌钢板。但是镀锌钢板的焊接性较差,为提高焊接质量,采用焊接电流波形调幅工艺,即首先通过小电流熔烧掉镀层,再用大电流进行焊接,必要时输出焊后回火电流。电容储能式螺柱焊虽然也有较高的效率,但其电流波形控制功能有限,不适于带镀层的轿车车身螺柱焊。逆变电源以其节能效果显著,响应快和动特性好等优点成为目前焊接电源发展的方向。微机控制软件丰富灵活,实时性强,从软件和硬件上均能采取提高逆变电源可靠性的措施。微机控制逆变电源无论从提高电源质量,还是在增强电源的功能上,都具有明显优势。因此,微机控制逆变焊接电源应用于轿车车身螺柱焊是理想的,既能输出多种电流波形保证不同材料螺柱的焊接质量,又可与送料机配合进行自动焊接

 

1 微机控制逆变电源的主电路设计

 

主电路采用逆变频率为20kHz的双IGBT单端正激电路,如图1所示。单端电路虽然容量小,但由于螺柱焊电源负载持续率较低,一般只有15%左右。因此仍能在短时间内输出最大电流可达1000A,完全满足轿车螺柱焊接生产。本机采用双IGBT的单端正激电路,控制脉冲同时开通与关闭两个IGBT,既能简化控制电路,又降低单管耐压量,增加了焊机的可靠性。

 

 

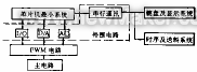
2 微机控制系统原理

 

微机控制系统由8031单片机最小系统、外围电路、PWM电路[1]及IGBT驱动电路等组成,如图2所示。

 

2 控制系统原理框图

 

21 外围电路

 

外围电路分成4部分:IO接口、DA转换器、AD转换器[2]和串行通讯器。IO接口主要实现大小电流切换;AD转换器在焊接过程中分别对焊接电流I、焊接电压U进行检测,用于显示和质量控制;串行通讯用于接收的焊接参数,并把实现焊接参数送往输入显示系统显示。

 

22 PWM电路及控制原理

 

根据螺柱焊的要求,该电源必须能够输出包括小电流,大电流及回火电流三个阶段的调幅电流波形。从该设计任务出发设计了以SG3525为核心器件的PWM电路原理。如图3所示。利用PWM技术进行波形调制,PWM电路具有功率放大作用,即输出与给定信号具有相同的波形,因此只要控制给定信号波形,即可控制焊机输出电流波形。对于大电流进行PI调节,对小电流进行P调节。现就具有小电流和大电流的电流波形产生原理分析如下:当焊接开始时,系统扩展芯片8155PB3脚输出高电平,通过双稳态触发器使模拟开关K1导通,同时8155PB1脚输出高电平,使多路模拟开关4051选通X2路,预热电弧的给定量通过放大器作用在SG3525的同相输入端,控制焊机输出预热电流。当预热电弧时间终了后,8155PB3脚输出低电平而PB2脚输出高电平,经双稳态触发器使模拟开关K2闭合,K1断开。同时PB1输出低电平,使多路模拟开关4051选通X1路,微机转换出的DA加在SG3525的同相输入端,使焊机输出焊接电流。4052截止,进行积分调节然后根据焊接电流波形,经微机运算出回火电流给定信号作用于4051X1路,进行焊后回火处理。当预热电流结束后,8155PB2脚输出的高电平触发主电路中可控硅SCR3导通,将大电感L1短路,实现大电流输出,直到焊接过程结束。

 

3 PWM电路原理图

 

23 驱动电路

 

本系统+15V,-15V双电源进行驱动保证了IGBT关断,导通的可靠性。并且用保护电路进行过流保护,其原理图如图4所示。当电流过大时,IC1输出高电平。IC2翻转输出高电平。MOSFET管导通,把输入的脉冲封锁。

 

4 保护电路

 

2.4 保护电路

 

逆变电源保护电路还具备过热保护、高频变压器及IGBT的阻容吸收电路、高频变压器与开关可控硅的过压保护、缺相保护和输入软启动等功能,保证焊接电源可靠地工作。

 

3软件系统

 

从实现焊接自动化、提高焊接精度及改善人机界面等角度出发,设计了丰富的软件对硬件进行支持。该软件包括自检程序和焊接程序两大部分。它可对电源输出波形,方便地进行调制。而且,它还能任意设置预热电弧、焊接电弧及焊后回火电弧的时间和电流幅值。保证不同尺寸,不同材料的螺柱焊接质量。

 

利用软件对控制部分进行模拟操作来进行自检。对外部设备(焊枪、送料机、主电路)的自检是在专门的检测电路的硬件支持下通过软件来实现。

 

4抗干扰措施

 

41硬件抗干扰措施

 

信号长线传输时采用屏蔽线和光耦,抑制了由于过程通道传输所引起的干扰。

 

电源系统采用独立电源的方法来实现电源系统与控制系统的完全分离,从而抑制系统由于网压波动等所引起干扰的串入。

 

另外,控制板上各芯片均接去耦电容,抑制系统内部干扰。

 

42软件抗干扰措施

 

系统上电复位后,程序开始先执行一段时间的延时,然后再初始化。防止80318155复位的不同步。

 

每次调用子程序或者在进入中断服务程序之前,若发现系统不正常,系统自动复位。程序中设置多处软件陷阱[3],在程序跑飞的情况下,能自动复位。

 

43制造工艺上抗干扰措施

 

利用静电屏蔽效应对控制部分进行良好的保护,以减少电磁干扰。

 

对信号线的布置、走线方向进行合理的设计,以减少干扰。

 

5微机控制逆变电源工艺试验

 

实测的各焊接规范参数范围如下:

 

预热电流IP30100A预热时间TP30100ms;预热电压UP2030V;焊接电流IW2001000A;焊接时间TW30200ms;焊接电压UW2030V;回火时间Td50500ms

 

24 保护电路

 

实测的焊机电流波形如图5所示。

 

5 典型电流、电压输出波形

 

经实际焊接表明,焊接引弧容易,焊接自动化程度高,且焊机工作可靠,焊接质量得到保证。

 

tP60ms

tW32ms

IP80A

IW510A

UP19V

UW19V

标尺001 sdiv

 

6结论

 

1)微机控制逆变电源的研究取得预期效果,输出波形可方便地进行调制,能够满足螺柱焊需要。

2)焊机采用微机与模拟控制相结合,在小电流预热时采用比例控制法,在大电流焊接时采用比例-积分控制法,提高了控制精度,焊接质量得到保证。

3)焊机从硬件和软件两方面采取保护措施,保证逆变焊接电源和控制系统可靠正常地工作。

4)对于干扰问题的解决达到所希望的结果,提高了焊机的可靠性。

品牌社区
—— 造车工艺 ——
—— 数字化制造 ——
—— 智能驾驶 ——
—— 新能源技术 ——
—— 机器人技术 ——