2025年11月14日
配天机器人2025年11月14日
TE2025年11月14日
西门子2025年11月14日
新时达2025年11月14日
蔡司工业
2025年11月13日
埃尔森
2025年11月10日
BBS
2025年11月07日
劳易测
2025年11月06日
和利时
2025年11月14日
威图
2025年11月14日
TE
2025年11月14日
KUKA
2025年11月14日
先导智能
2025年11月14日
TDK
由于电子技术的迅速发展及其在汽车上的广泛应用,汽车电子化程度越来越高,若仍采用传统的点对点连线方式,则线束将十分庞杂,不仅增加了汽车质量、占据汽车宝贵的空间,也会因为繁多的节点而使系统运行可靠性降低。在这种情况下,汽车总线技术应运而生。目前,汽车总线技术已经在世界许多着名汽车厂商的车型上得到了广泛应用。在汽车电子系统的网络化进程中,有许多总线被开发出来,如CAN,J1553B,VAN、LIN,MOST等,SAE按照数据传输速率和应用场合把汽车网络划分为A、B、C、D四类。CAN和LIN已经成为B类网络和A类网络应用较为广泛的主流总线,CAN(Controller Area Network)总线是德国Bosch公司于、1983年为汽车应用而开发的一种串行通讯协议,1993年成为国际标准ISO11898,它以其突出的实时性、可靠性、灵活性和抗干扰性而备受青睐。
一、CAN/LIN的主要特点
的主要特点
a.多主机工作方式。
b.采用非破坏性总线仲裁技术。
c.通讯方式灵活,只需通过帧滤波即可实现点对点、一点对多点、全局广播等数据访问方式。
d.传输速率最高可达1Mb/s(40m),通讯距离可达10km(5kb/s)。
e.采用短帧结构,传输时间短,可保证通讯的实时性。
f.具有可靠的错误处理和检错机制,节点在错误严重时具有自动关闭输出功能。
随着汽车网络系统节点的增加和高性能系统在中低档汽车上的应用,CAN总线相对较高的成本成为一种障碍,于是LIN总线随之产生。LIN(Local Interconnect Nerwork)是一种低成本的串行通讯网络,在不需要CAN总线的带宽和多功能的场合,使用LIN可以大大降低成本。通常情况下,LIN总线作为CAN总线网络的一种补充,与之一起构成汽车的网络控制系统。
的主要特点
a.单主机多从机工作方式(无需总线仲裁九
b.高速率可达20kb/s,
c.基于普通UART/SCI接门的硬件实现,并采用低成本的单线设备。
二、电动大客车整车网络方案
电动汽车的无(低)污染优点,使其成为当代汽车发展的主要方向。与传统汽车相比,电动大客车的电子化程度更高,电子装置更多,也更适合网络技术的应用。电动大客车整车网络由高、低速两条CAN子网组、成,如图1所示。高速CAN网段主要连接电机控制系统、电池管理系统等对实时性要求较高和数据交换量较大的控制系统,而低速CAN网段则连接车灯、仪表、后视镜、刮水电动机等对、实时性要求不太高的车身电器控制系统。

1.车身网络拓扑结构分析
网络拓扑结构确定了整车各个节、点ECU相互通讯的关联性,建立合理的网络拓扑结构是进行总线开发的基础,对网络的性能影响也较大。由于电动大客车具有车身电器数量众多、布置分散的特点,本文建立了以CAN总线为主干、LIN总线为辅助构成的车身CAN/LIN混合网络,实现了对车身电器的一体化控制,并可以兼顾网络系统的性能、成本和扩展性。

根据电动大客车的车身电器配置,以车灯、后视镜为控制对象进行了设计,建立了如图2所示的拓扑结构。根据车灯的安装位置和逻辑关系对其进行划分,分别由4个从节点Slavel(左前灯控制节点)、Slave2(右前灯控制节点)、Slave3(左后灯控制节点)、Slave4(右后灯控制节点)和2个主节点Masterl、Master-2组成。在前部和后部布置2个主节Masterl、Master2,作为CAN总线和LIN总线通讯的网关,Masterl同时接收开关量输人。Slave1、Slave2lSlave3、Slave4分别通过LIN总线连接到Masterl和Master2,构成2个子网络LIN1、LIN2。
2.建模和仿真分析
系统网络架构建立后,再制定网络通讯协议,这样相当于建立了整车网络的数学模型,再使用Vector或其他公司提供的汽车总线系统分析和开发工具,对其进行仿真来检验网络结构的合理性以及各个节点功能的完善性。
VectorCANoe仿真流程如下:①用CANdb Editor建立CAN和LIN网络通讯数据库,确定每个节点所发送和接收的帧以及每一帧所包含的具体信号,进行信号的定义,同时需要定义环境变量以描述节点外部的输人输出;②借助CAPL(CAN Accessing Programming Language)编程语言编写程序,模拟节点行为,比如当节点接收到报文、环境变量发生改变或错误帧出现等事件发生时如何进行处理。
仿真过程中,可以在BusStatistic窗口中观察总线负载率、峰值负载率、错误帧等反应网络性能的参数;在Trace窗口中可以观察总线上传输的报文和信号。
三、节点设计
1.节点硬件设计
汽车网络系统硬件设计的总体要求是系统要简洁、易实现、稳定可靠和具有较好的通用性,在可能的情况下尽量降低成本。主节点的主要硬件组成为:微控制器、CAN控制器、CAN收发器以及LIN收发器。本系统选用Freescale公司的总线器件进行设计。
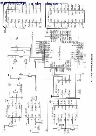
图3所示为主节点Master1基本电路原理图。图中触点监测芯片MC33287负责监测开关触点状态,可卜接收16路开关量输人;微控制器选用MC68HC908GZ16,内部集成了CAN协议控制器,具有锁相环电路,可用32kHz的晶振产生。较高的内部时钟频率,从而大大降低了对系统的干扰,并具有16KBFlash存储器可进行在线编程。
当触点开关状态改变时,微控制器形成相应的报文发送至总线。通过CAN收发器MC33388与CAN总线进行通讯。为提高抗干扰能力,在微控制器和CAN收发器之间加人高速光耦6N137,MC33399为微控制器与LIN总线的通讯接口。

图4所示为从节点Slavel基本电路原理图。从节点Slave1由微控制器MC68HC908GZ16,LIN收发器MC33399和模拟器件MC33888组成。MC33888为4路高端、6路低端开关,片内集成诊断和过热、过流等保护功能。

2.节点软件设计
主节点的软件流程如图5所示。按键子程序不断扫描开关状态,如果有按键按下,则进人中断服务程序,并进行节点ID配置,形成相应的报文发送到总线。

从节点的软件流程如图6所示,首先配置相关的寄存器,进行I/O寄存器和定时器寄存器的初始化,程序中的定时由时基模块TBM完成。当完成初始化工作,进人主循环之后,如果LIN总线5s没有活动,则进人睡眠模式;如果总线有活动,则查看按键(开关)的状态,决定是进入ID节点的配置模式,还是进入正常模式。
四、结束语
总线技术在汽车整体性能优化和整车的综合控制方面蕴藏着巨大的潜力,实现汽车电子控制系统的网络化已经成为国内汽车业的重:要课题。本文所建立的电动大客车车身CAN/LIN网络控制系统,经过仿真分析和实验表明,具有实时性好、总线负载低、可靠性高等优点,具有一定的推广价值。
